|
|
 |
 |
|
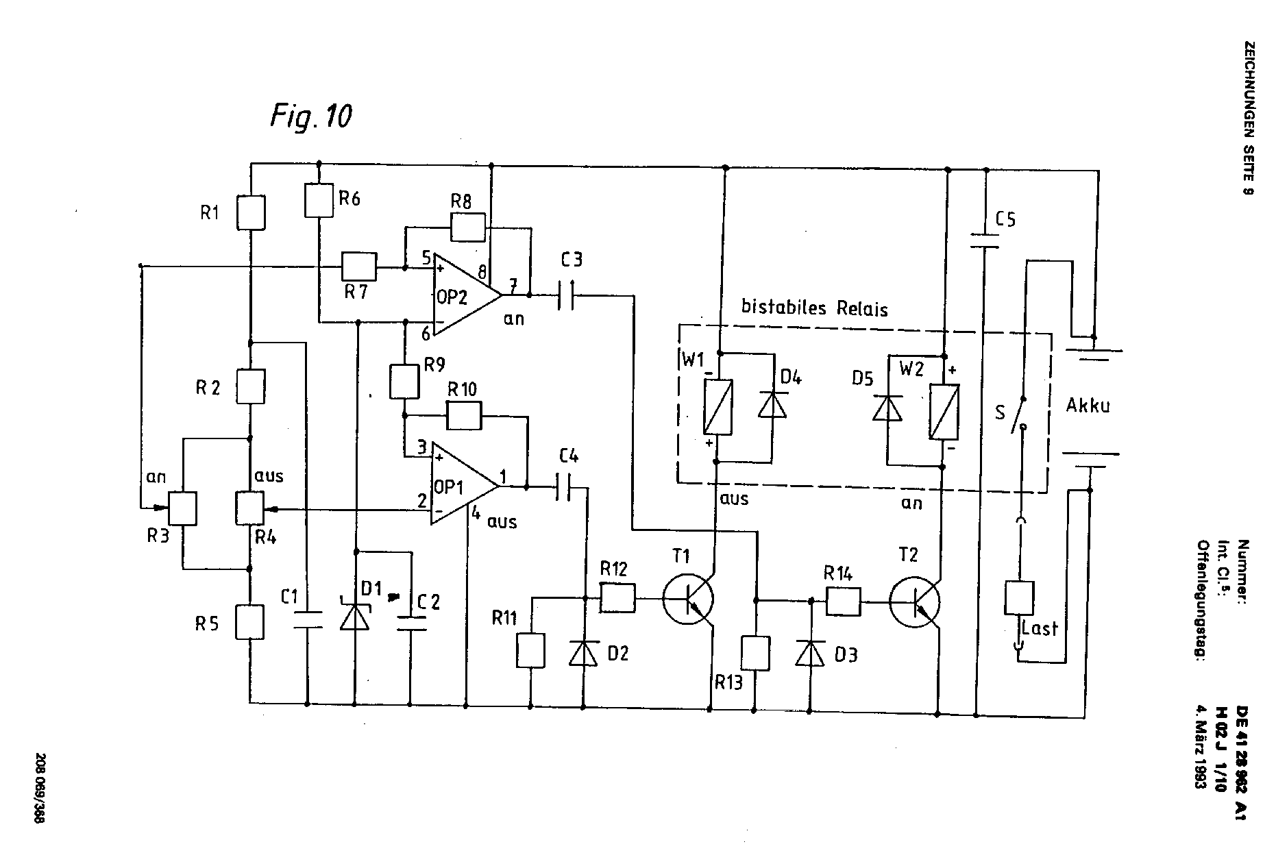
Oben: Tiefentladeschutz mit bistabilem Relais (Relais selbst verbraucht keinen Strom). Text: Fig_10.pdf
|
 |
 |
|
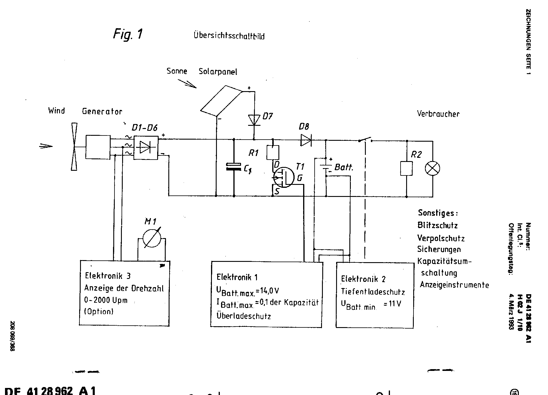
Oben: Regelschaltung für Autolichtmaschinen als Windgenerator. Autolichtmaschinen haben den Vorteil, daß sie billiger sind als permanentmagneterregte Generatoren. Man muß aber bei Windstille den Erregerstrom von etwa
zwei Ampere abschalten, damit die Batterie nicht leer wird. Dazu dient die Drehzahlanzeige, die ein Frequenz- zu Spannungswandler ist. Ich gebe hier die Schaltung der Drehzahlanzeige nicht wieder, da sie nicht
richtig funktioniert hat. Text: Fig_13.pdf
|
 |
 |
|
Sollten oben nicht alle Linien der Grafiken sichtbar sein (das ist abhängig von der Bildschirmauflösung und und dem Lochabstand der Bildschirmmaske), können sie ausgedruckt werden. Es handelt sich um GIF-Grafiken,
die frei skalierbar sind. Dazu oder zum Ausdrucken wie folgt vorgehen: Mit der rechten Maustaste die Grafik anklicken und im Menü “Speichern unter” auswählen. Dann speichert man die Grafik auf der eigenen Festplatte
dort, wo man sie gut wiederfindet, zum Beispiel auf dem Desktop. Dann kann man sie offline mit dem Browser oder einem Bildverarbeitungsprogramm öffnen und ausdrucken. Es wird hiermit die Erlaubnis zum Ausdruck für
persönliche private Zwecke erteilt. Bei Interesse kann zu Testzwecken auch ein Exemplar (ein Gerät) der Schaltungen nachgebaut werden. Ich würde mich aber über eine Lizenzgebühr in Form einer Spende freuen. Leo
|
|